服务热线: 400-8812-999
最新资讯,从容应对一手掌控
News, calmly hand control
分享:
位于世界屋脊之屋脊的西藏阿里高原上的冈底斯主峰冈仁波齐,与玛旁雍错和谐而完美地组合在一起,有着世界第一“神山圣湖”的美誉。“冈底斯”花落杭州大元公司,并成为一个响当当的业内品牌,这是一个带着传奇色彩而又真真切切的故事。1988年,杭州大元人工环境设备有限公司创始人袁明华援藏时,在拉萨结识了著名作家马原,并拜读了他的小说《冈底斯的诱惑》,在心灵经受过洗礼并为之振奋之余,“冈底斯”已如同一个美丽的神话永久留驻在了脑海心际。多少年之后,袁明华在创业过程中,对“冈底斯”的那份崇尚情结总也挥之不去,他立志要把公司产品也打造成消费者心目中向往的品牌产品。“冈底斯是我们心中最为神圣的地方,名字也太美了,我们的产品要是能取这样的名字,就能很快被人认知并接受。”从此,“大元”公司拥有了“冈底斯”的美名,更凝聚了“冈底斯”的神气。于是,“冈底斯的诱惑”在余杭已不再是大自然的“鬼斧神工”,而变成了“大元”征服世界的品牌利器。
发布时间: 2016 - 03 - 14
浏览次数:1240
位于世界屋脊之屋脊的西藏阿里高原上的冈底斯主峰冈仁波齐,与玛旁雍错和谐而完美地组合在一起,有着世界第一“神山圣湖”的美誉。“冈底斯”花落杭州大元公司,并成为一个响当当的业内品牌,这是一个带着传奇色彩而又真真切切的故事。1988年,杭州大元人工环境设备有限公司创始人袁明华援藏时,在拉萨结识了著名作家马原,并拜读了他的小说《冈底斯的诱惑》,在心灵经受过洗礼并为之振奋之余,“冈底斯”已如同一个美丽的神话永久留驻在了脑海心际。多少年之后,袁明华在创业过程中,对“冈底斯”的那份崇尚情结总也挥之不去,他立志要把公司产品也打造成消费者心目中向往的品牌产品。“冈底斯是我们心中最为神圣的地方,名字也太美了,我们的产品要是能取这样的名字,就能很快被人认知并接受。”从此,“大元”公司拥有了“冈底斯”的美名,更凝聚了“冈底斯”的神气。于是,“冈底斯的诱惑”在余杭已不再是大自然的“鬼斧神工”,而变成了“大元”征服世界的品牌利器。
发布时间: 2016 - 03 - 14
浏览次数:1240
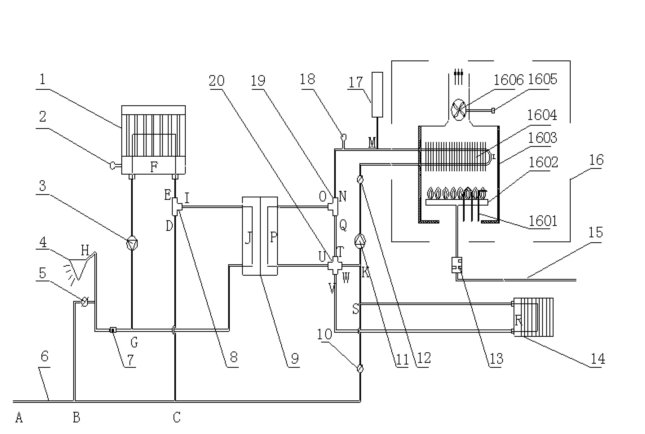
摘 要:可使用太阳能及燃气能源的采暖热水一体机组,通过设置配合连接燃气燃烧装置、太阳能集热装置及其它相关部件,可直接使用太阳能或燃气能源进行采暖或生活热水的使用,具有节能、环保、经济、使用方便等优点。关键词:太阳能、采暖、热水、连接、燃气、节能、一体化。前 言:杭州大元人工环境设备有限公司研发的一种可使用太阳能及燃气能源的采暖热水一体化机组,经过摸索、研发及完善,于2010年被国家知识产权局授予实用新型专利,专利号为ZL201020255756.8。该专利技术的获得,标志着杭州大元人工环境设备有限公司在节能减排领域再一次领跑暖通领域前沿。正 文:太阳能是随着全球性的能源危机和环境问题而越来越受到重视的能源,它清洁环保、用之不尽。我国有着丰富的太阳能资源,年平均日照时间超过2000小时,这为太阳能的开发利用提供了良好的基础条件。燃气能源也随着西气东输的实施及海洋的开发而在全国范围被广泛使用。上述能源的单独利用已经在各自领域有所发展,但会受到地域条件、气候条件等的限制,难以最大限度的发挥能源使用优势。可使用太阳能及燃气能源的采暖热水一体机组,通过设置配合连接燃气燃烧装置、太阳能集热装置及其它相关部件,可直接使用太阳能或燃气能源进行采暖或生活热水的使用,具有节能、环保、经济、使用方便等优点。可使用太阳能及燃气能源的采暖热水一体机组主要包括太阳能集热装置、温度传感器、板式换热器、...
发布时间: 2016 - 03 - 14
浏览次数:194
从去年“两会”开始,“提案大户”、全国政协委员张晓梅即提交了提案,建议将北方集中公共供暖延伸到南方。一石激起千层浪,采暖南移成为近两年来暖通界的新热话题。从实际出发,随着南方经济水平的提高,人们对生活舒适度要求的提高,尤其是2008年南方一场大雪更加激化了南方对于采暖的刚性需求。 日前,由中国工程院土木、水利与建筑工程学部主办,清华大学建筑节能研究中心承办的第九届“清华大学建筑节能学术周”在清华大学举行。本届节能周的主题为“长江流域住宅采暖与空调”,重点探讨和交流了长江流域住宅采暖与空调适用技术和未来发展方向。 南方已经形成固有分散式采暖特色 按照有关规定,我国采暖地区一般是累年月平均温度低于或等于5℃的天气超过90天的华北、东北、西北地区,南北供暖的分界线是秦岭陇海线,北方地区集中供暖室温标准为16℃—18℃。 中国工程院院士、清华大学建筑学院教授江亿在接受科技日报采访时表示,在我国的建筑规范里,有一条供暖分界线,这就是“秦岭——淮河”。在这一条分界线以北地区,建筑物内的供暖设施,必须与建筑物同步设计、同步施工、同步验收。南方则没有这个刚性要求。但“秦岭——淮河”供暖分界线的划定,并不是说只在界线以北供暖,界线以南不供暖。实际上它是1955年计划经济的产物,是采暖补贴费的发放线。界线以南没有补贴,以北不同的地方根据气温细分为几个档次。相比而...
发布时间: 2016 - 03 - 14
浏览次数:217
作为现代家居环境里一种时尚的采暖产品,壁挂炉从外观、舒适度、综合性价比等各方面都要优于其他采暖设备;不过,由于近年来我国燃气规模、气源类型、各种燃气壁挂炉种类都在不断增加,造成燃气壁挂炉噪声现象时有发生。下文将为您介绍壁挂炉噪音大的原因和解决方法。 壁挂炉噪音大的原因  1、机械噪声:它是由于固体振动产生的。在壁挂炉上,风机转动时叶轮、壳体都会产生振动并引发机械噪声。 2、空气动力性噪声:当流动气体(燃气、空气、烟气)中出现涡流,压力产生突变,流动切面或方向产生突变而引起气流扰动(产生压力波),均会产生空气动力性噪声。 3、热交换噪声:水在加热过程中若局部汽化出现相变,使流动状态发生振动性变化会引发热交换噪声。 4、燃烧噪声:包括层流、紊流火焰噪声与振荡燃烧噪声。   5、点火噪声:是由点火爆燃引起的。 6、回火噪声:是火焰缩回火孔把燃烧器腔体内的可燃混气点燃引发的爆燃声。 7、熄火噪声:这种现象出现在突然关闭燃气阀,伴随火焰熄灭而产生的噪声,熄火噪声可以当作燃气量为零时的回火噪声,是回火的特殊形式。   壁挂炉噪音大的解决方法 1、提高风机装配的精确度    选用低噪声的传动装置,采用合适的叶轮形状和降...
发布时间: 2016 - 03 - 14
浏览次数:240
冈底斯壁挂炉市场研讨会暨2011年春季全国销售会议                                                                                           陈振兴2011年2月28日,千年古刹嵩山少林寺迎来了冈底斯...
发布时间: 2013 - 11 - 29
浏览次数:139
在2010年中国分户燃气供暖分会工作会议期间,我们有幸采访到了冈底斯袁总。 袁总就如何实现冈底斯壁挂炉的售后服务、冈底斯的企业文化、经营理念等方面,接受了记者的采访。详情见视频:http://v.youku.com/v_show/id_XMTk1NDgzODky.html
发布时间: 2013 - 11 - 29
浏览次数:232
杭州大元人工环境设备有限公司
地址:浙江省杭州市余杭区余杭经济技术开发区恒新街3号      邮编:311100
电话:0571-86223011 
犀牛云提供企业云服务